
- 拡大
- OCK-B1
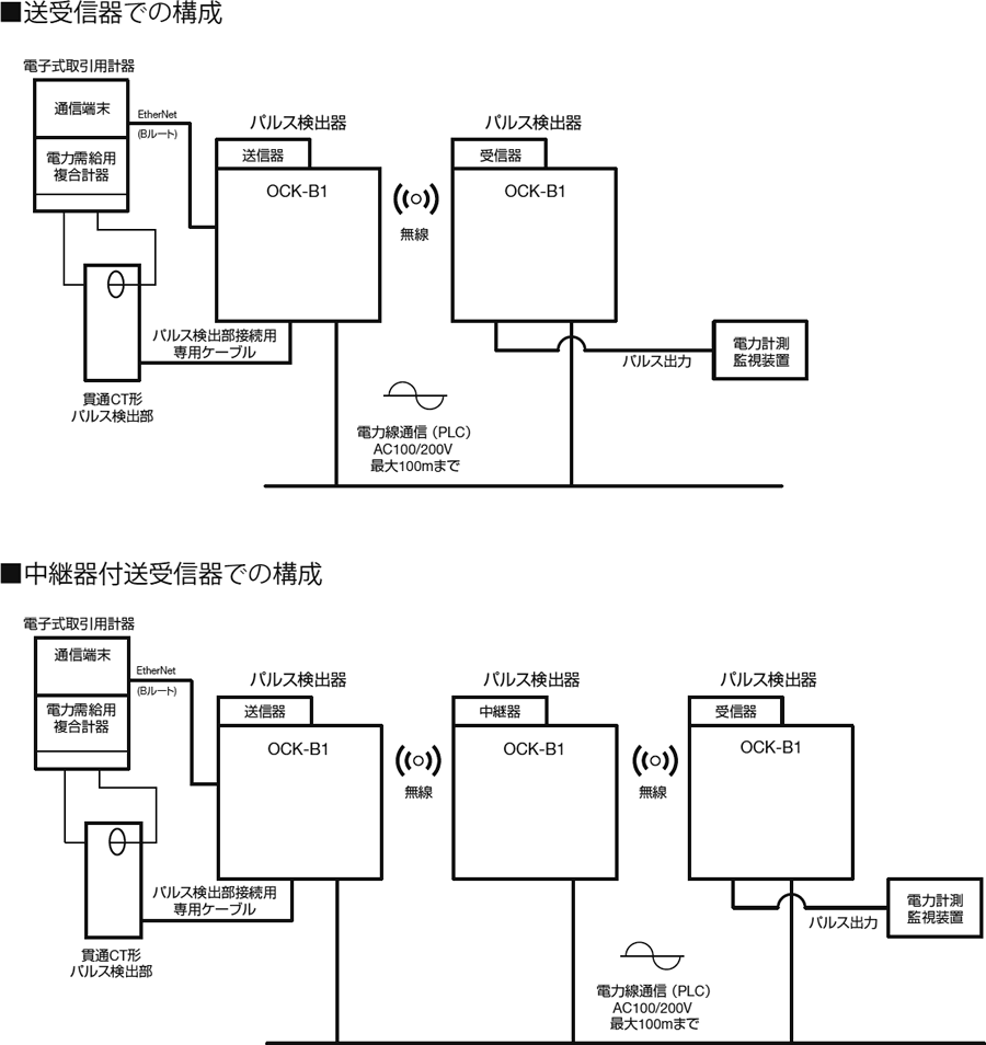
高圧Bルート対応 通信機能付パルス検出器
- 電力需給用複合計器からの出力パルス50,000pulse/kWhを受け、50,000pulse/kWhを発信します。
- 高圧電力需給用複合計器の通信端末からBルート情報を取得し、PLC通信や無線通信により情報を伝送します。
- 送信器、中継器、受信器の3つの役割を選択可。
無線通信により施工時の省力化や無配線化が図れます。
-
カタログダウンロード
(733KB)
-
仕様書ダウンロード
(600KB)
使用上のご注意
【PLC通信を使用する場合】
●各装置は同一バンクの同相へ接続してください。
●AC200V動力線への接続は法令により禁止されているため使用不可です。
●単相3線回路のAC100/200V兼用および単相2線回路で、+/-の極性はありません。
●電力配線上のノイズフィルタは通信の大きな阻害要因となるため、通信路から避けてください。
●通信性能と通信距離の確保のために、中継器の活用を推奨いたします。(最大9台の中継器挿入が可能。)
●電力配線上に有るインダクタ成分が、通信性能悪化の要因になるため注意してください。
●PLC通信を使用する場合は、使用機器の設置前にペアリング設定が必要です。
●医療施設への使用は禁止です。
【無線通信を使用する場合】
●各装置は、対向通信装置との見通しが良く、導電性遮蔽物の無い場所に設置してください。
●装置を収納箱へ設置する場合は、樹脂製収納箱を使用してください。
●他の無線通信機器との干渉が有る場合は、無線チャネルを変更してください。(4種類から選択可能。)
●通信性能と通信距離の確保のために、中継器の活用を推奨いたします。(最大4台の中継器挿入が可能。)
●無線通信を使用する場合は、使用機器の設置前にペアリング設定が必要です。
【その他】
●ネットワーク内で、OCK-B1(中継器)が通信種別を切り替えられるのは1台のみです。
●送信器、中継器、受信器の各機能概要は以下の通りです。
送信器:高圧Bルート情報、電力パルス情報の収集および通信出力します。
中継器:送信器からの通信を受信し再送出力します。(リピーター機能)
受信器:送信器・中継器からの通信を受信。通信情報を解釈し、Bルート情報はイーサネットに、電力量情報はパルス出力します。
| 名 称 |
パルス検出器 OCK-B1 |
|
|---|---|---|
| 電 源 |
AC100V/200V±10% 50/60Hz共用 |
|
| 使用温度範囲 | -10~55℃ | |
| 外形寸法 | 100(W)×99.7(H)×70.8(D)mm | |
| 質 量 | 約270g | |
| 入力パルス | パルス定数 | 50,000pulse/kWh |
| パルス幅 | 10msec以上 | |
| 出力パルス | パルス定数 | 50,000pulse/kWh |
| 方式 | オープンコレクタ | |
| パルス幅 | 10msec または 30msec | |
| 接点容量 | DC 35V 100mA以下 | |
| 伝送距離 | 最大300m(CVVS 1.25mm2×3C) | |
| 通信仕様 | Bルート | Ethernet(RJ-45コネクタ) |
| PLC | HD-PLC:広帯域電力線通信 2~28MHz帯 | |
| 無線 | 特定小電力無線通信 920MHz帯 | |
| 付属品 | 丸形圧着端子4個、取付ねじ2本 | |
■OCK-B1 本体